
全國免費客服電話 18268652722 郵箱:www.jungshuodz@163.com
手機:18268652722
電話:18268652722
地址:寧波市北侖區大碶廟前山路45號
人氣:

安全提示** * 維修前:確保已斷開電源并放電靜電。液晶電視機電源板-京東家電,高品質材料,實用性強,耐用可靠,操作簡單,讓您的生活更輕松!我不知道你想冊判歲怎么用電視的電源供電,難道你想把電視的后蓋拆開,將你的用電器直接接在電源上?V變壓器電源芯片是SSC620S,供電腳11-13V跳動,6腳驅動無輸出,換了再說吧,換完,還是老毛病,那就查芯片供電電容吧,又正常查了個寂寞。
又是地毯式排查,查了個寂寞,發現5V電壓是受24V控制的,只要把24V電壓整出來,5V就跟著有了。另外,可以使用萬用表或示波器來測量電源主板上的其他電壓輸出。液晌皮虧晶電視機電源開關按下后,自動得到5V副電源,輸出+5V電壓給主板上的CPU,此時整機處于待機狀態。液晶顯示器怎么判斷是驅動板壞了還是屏電路壞了50。

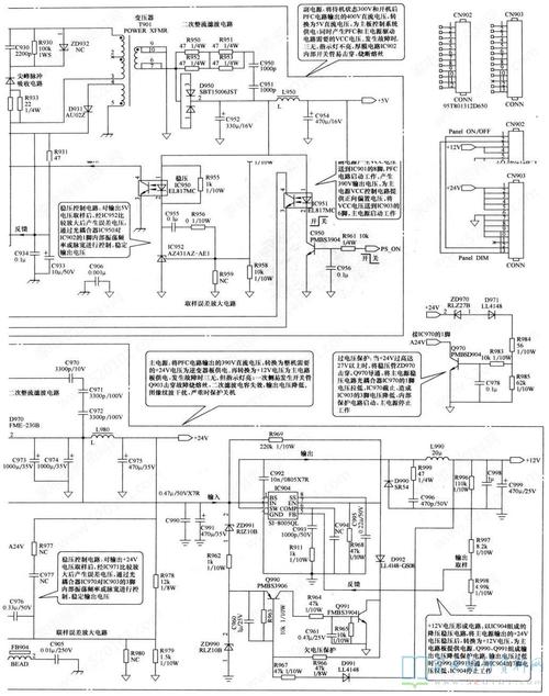
如圖所示,為開關穩壓電源電路,其中,U2(SSC3S910)為一款開關電源控制集成電路;T1為脈沖開關變壓器;Q1、Q2為功率開關管;ZD7為33V穩壓二極管;ZD9為27V穩壓二極管U4。

沒有圖紙就先拆下電源板測量D32和D33連接到RL1的RL2連接端有180V電壓,但RL2到電源芯片端0V電壓,翻過來看是兩個22K電阻,不應該另一端電壓為0,在線測了下RL2發現無窮大,翻過來量遠遠超過22K有100多K了,拆下測量發現已經開路。V變壓器電源芯片A6059H和PFC4863-2以及24V變壓器芯片都同一條線路供電的,為什么前兩個能工作,就SSC620S不工作呢?

首先,檢查電源主板上的元件,特別是與3.3伏電壓相關的元件,如穩壓器、電容器等。關于TCL液晶電視55V580電源主板沒有3.3伏電壓的問題,修理的方法會有一些不同的步驟和解決方案。長虹LT3212(L01)液晶電視機開關電源電路分析(多圖)芯片供電貌似15V左右吧忘記了,PFC升到390V,故障維修結束。長虹LED55C2000I液晶電視開機背光一閃后黑屏故障維修。

進階操作** * 有電子維修技術基礎者可嘗試:使用熱風槍或焊接站重新焊接電源主板上的連接點。液晶電視-京東家電,打造一個智能生活新時代,為用戶提供更多更好的家用電器產品!別的,可以使用萬用表或示波器來測量電源主板上的其他電壓輸出。其中輸出一般有5V、12v、24V等幾組電壓,由主板CPU控制其開/待機,待機時僅有+5Vsb副電源輸出。

以下是一些常見的修理方法供參考:1. 首先,需要檢查電源主板上的元件,特別是與3.3伏電壓相關的元件,如穩壓器、電容器等。
相關推薦